chinese

Current Location:home > english > Research > Green Polymerization Process and Polymer Product > Solvent-free polymerization

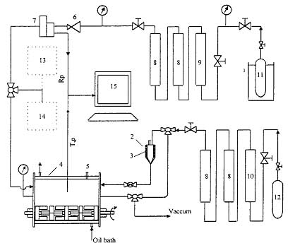
Gas-phase polymerization of butadiene

Dongyu Fang, Jianzhong Sun, Qiyun Zhou,
Modeling of Molecular Weight Distribution of Gas-Phase Polymerization of Butadiene,
Journal of Applied Polymer Science 2003, 88, 88–103
 
 
   http://onlinelibrary.wiley.com/doi/10.1002/app.11565/abstract