English

当前位置:首页 > 研究方向 > 聚合过程效能的最大化 > 高粘及非均相聚合动力学

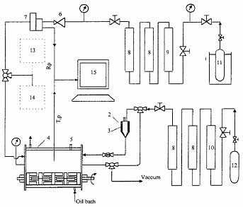
丁二烯气相聚合的分子量分布模型

Dongyu Fang, Jianzhong Sun, Qiyun Zhou,
Modeling of Molecular Weight Distribution of Gas-Phase Polymerization of Butadiene,
Journal of Applied Polymer Science, Vol. 88, 88–103(2003)
 
 
   http://onlinelibrary.wiley.com/doi/10.1002/app.11565/abstract