您的位置:首页 > 研究成果 > 专利 > 2017年授权发明专利
一种烯烃聚合方法及装置
编辑:admin 时间:2019-02-21 12:47:33 访问次数:1708
| 专利名称: | 一种烯烃聚合方法及装置 |
专利类型: | 发明专利,ZL201410814088 .0 |
| 专利授予单位: | 中华人民共和国国家知识产权局 |
| 专利权人: | 浙江大学 |
| 发明人: | 王靖岱,范小强,黄正梁,廖祖维,胡东芳,胡晓波,訾灿,陈美,陈毓明,屠高女,蒋斌波,阳永荣,柳莺,时强,王浩同,颜攀,杨炎明,葛世轶 |
| 授权公告日: | 2017年01月18日 |
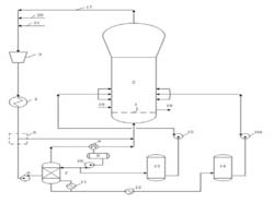
专利简介: 本发明公开了一种烯烃聚合的方法及装置。所述方法包括:未反应的气体物料从流化床反应器出口导出,在循环管路中经压缩、冷凝,气液分离,部分或全部液体物料进入精馏塔,塔顶产物和塔底产物经冷却后从反应器分布板上方不同位置引入反应器;剩余液体物料与气体物料从聚合反应器分布板下方引入;流化床反应器中气体物料、液体物料与加入的催化剂接触形成固相聚烯烃,将固相聚烯烃连续或间歇地从反应器引出。本发明通过精馏塔将共聚单体进一步分离,并将分离后的共聚单体引入反应器不同位置,在同一反应器内造成不同的反应环境,从而获得性能优异的产品。 
|