您的位置:首页 > 研究成果 > 专利 > 2017年授权发明专利
一种催化转化催化剂的再生方法
编辑:admin 时间:2019-02-21 12:47:53 访问次数:762
| 专利名称: | 一种催化转化催化剂的再生方法 |
专利类型: | 发明专利,ZL201410694183 .1 |
| 专利授予单位: | 中华人民共和国国家知识产权局 |
| 专利权人: | 浙江大学 |
| 发明人: | 蒋斌波,蒋云涛,周冰洁,阳永荣,王靖岱,廖祖维,黄正梁 |
| 授权公告日: | 2017年01月25日 |
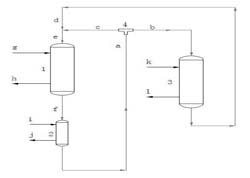
专利简介: 本发明公开了一种催化转化催化剂的再生方法。从反应器中移出的催化剂首先进入第一再生器中通过第一再生气进行吹扫再生。第一再生器出口的一级再生剂输送至催化剂流量分配器后分为两股物流分别进入第二再生器和反应器,进入反应器的一级再生剂流股的流量占流股中一级再生剂总流量的1-100%,部分一级再生剂进入第二再生器中通过第二再生气进行二次再生后得到的二级再生剂与一级再生剂流股合并后一同进入反应器。本发明可以有效提高现有反应器产能,避免催化剂的频繁烧炭再生并降低再生温度与温升,有利于延长催化剂总寿命,并且能够实现不同移动床反应器中催化剂流速的单独调控,可用于甲醇制丙烯的工业生产中。 
|