您的位置:首页 > 研究成果 > 专利 > 2018年授权发明专利
一种聚乙烯薄膜的制备方法及其应用
编辑:admin 时间:2019-02-21 12:49:37 访问次数:1748
| 专利名称: | 一种聚乙烯薄膜的制备方法及其应用 |
专利类型: | 发明专利,ZL201610144252 .0 |
| 专利授予单位: | 中华人民共和国国家知识产权局 |
| 专利权人: | 浙江大学 |
| 发明人: | 王靖岱,陈美,吴文清,阳永荣,韩国栋,陈毓明,胡晓波,黄正梁,范小强,蒋斌波,廖祖维,杨勇,张威 |
| 授权公告日: | 2018年02月16日 |
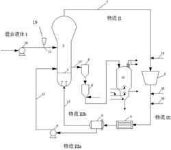
专利简介: 本发明公开了一种聚乙烯薄膜的制备方法,包括以下步骤:1 )用混合液体I为载体物流将催化剂体系中的主催化剂输送到反应器内,所述混合液体I包含烷烃、烯烃和助催化剂;向从反应器中流出的物流II中加入补充烯烃进料后得到物流III,将物流III分成物流IIIa和IIIb,物流IIIa和IIIb分别回流至反应器的侧部和底部;在反应器中,经聚合得到乙烯聚合物并从反应器中出料;其中,所述烯烃包括α-烯烃与乙烯,所述混合液体I中α-烯烃与乙烯的摩尔比浓度比至少为1;2 )将步骤1 )制得的乙烯聚合物通过吹塑工艺,得到聚乙烯薄膜。根据本发明提供的方法提高了所得薄膜纵向和横向拉伸强度,且具有均匀的纵向和横向拉伸强度。 
|