您的位置:首页 > 研究成果 > 专利 > 2018年授权发明专利

一种流化床中动态料位的检测方法

编辑:admin  时间:2019-02-21 12:51:02   访问次数:3209

 

专利名称:一种流化床中动态料位的检测方法

专利类型:

发明专利,ZL2201610486952.8
专利授予单位:中华人民共和国国家知识产权局
专利权人:浙江大学
发明人:

黄正梁,王靖岱,张擎,娄浙栋,杨遥,董克增,葛世轶,阳永荣,蒋斌波,廖祖维,孙婧元,陆飞鹏,范小强,王浩同

授权公告日:2018年12月04日

 

专利简介:
           
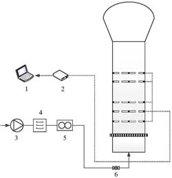
        本发明公开了一种流化床中动态料位的测量方法,包括1 )使用感应式静电传感器阵列连续采集气固流化床中的感应静电压信号;2 )利用上下游相邻电极检测到的感应静电压信号计算颗粒相关速度,并得到相关速度的归一化概率密度分布;3 )对比不同轴向位置处电极检测到的颗粒相关速度的归一化概率密度分布特征,得到流化床的动态料位波动区间。本方法具有精度高、在线、非侵入式的特点,设备结构简单,适用性广。