您的位置:首页 > 研究成果 > 专利 > 2015年授权发明专利

一种低能耗的两相捕获CO2 的方法

编辑:admin  时间:2016-08-03 16:40:00   访问次数:3477

专利名称: 一种低能耗的两相捕获CO2的方法
专利类型:
发明专利,201310732899.1
专利授予单位: 中华人民共和国国家知识产权局
专利权人: 浙江大学
发明人:

吴林波,任杰,李伯耿

授权公告日: 2015年10月28日

 

专利简介:

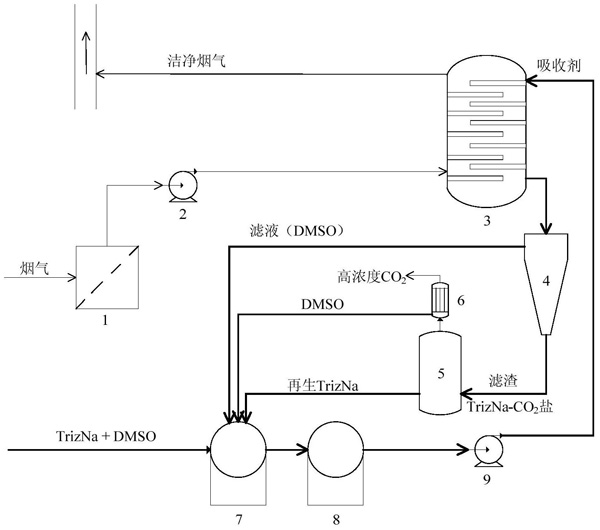
       本发明公开了一种低能耗的两相捕获CO2的方法,步骤如下:(1)将三氮唑金属盐与溶剂混合制备吸收剂,将含有CO2的废气通入所述吸收剂中,三氮唑金属盐在吸收CO2后生成细颗粒状的产物,从溶液中沉淀出来,形成两相体系;(2)将步骤(1)得到的两相体系进行分离,得到沉淀和滤液,滤液回用到步骤(1)中;(3)将步骤(2)得到的沉淀进行加热再生处理,得到的三氮唑金属盐回用到步骤(1)中,得到的气相经冷凝后收集CO2,冷凝产生的溶剂也回用到步骤(1)中;所述吸收剂的质量百分比浓度为10~40%。所述CO2捕集和分离的方法,具有粘度低、吸收/解吸速度快、选择性高、吸收容量大、可循环使用、再生能耗特别低的优点。