您的位置:首页 > 研究成果 > 专利 > 2016年授权发明专利
一种含氧化合物制丙烯工艺的能量回收方法
编辑:admin 时间:2019-02-21 12:47:53 访问次数:2426
| 专利名称: | 一种含氧化合物制丙烯工艺的能量回收方法 |
专利类型: | 发明专利,ZL201410317158.1 |
| 专利授予单位: | 中华人民共和国国家知识产权局 |
| 专利权人: | 浙江大学 |
| 发明人: | 廖祖维,冯翔,蒋斌波,王靖岱,阳永荣,黄正梁,严丽霞,蒋云涛,陆飞鹏 |
| 授权公告日: | 2016年06月29日 |
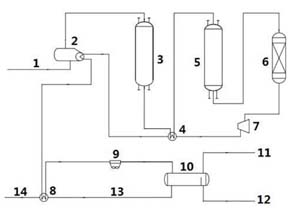
专利简介: 本发明公开了一种含氧化合物制丙烯工艺的能量回收方法,主要解决现有技术中加热炉热负荷高,换热深度低,能效水平不高的问题。本发明通过采用包括以下步骤:(1)将含氧化合物制丙烯反应器出口产物经脱酸反应器脱除小分子有机酸,得到高温物流I ;(2)将高温物流I 经压缩机压缩升温,得到高温物流II ;(3)将高温物流II依次通入原料气预热器、甲醇汽化器及循环水预热器分别预热原料气、汽化甲醇并预热循环水的技术方案,省去了传统工艺中加热炉的能耗,提高了工艺能效水平。同时,由于将产物的压缩工段提前,在进行相分离时得到了更好的效果,气相和油相中的水含量均大大降低。 
|